控制单元是如今各种环境下都非常重要的,控制单元起到了很好的控制作用,从而实现了不同环境下的使用需求,这也更加的受人重视,这些控制单元的合理应用也带来更多的方便,其中变频器则是很普遍的控制设备,那么变频器控制原理图在哪儿看呢?下面让我们一起来详细了解下吧。
变频器工作原理
变频器的工作原理是应用变频技术与微电子技术的原理,通过改变电机工作电源频率的方式来控制交流电动机的电力控制设备。
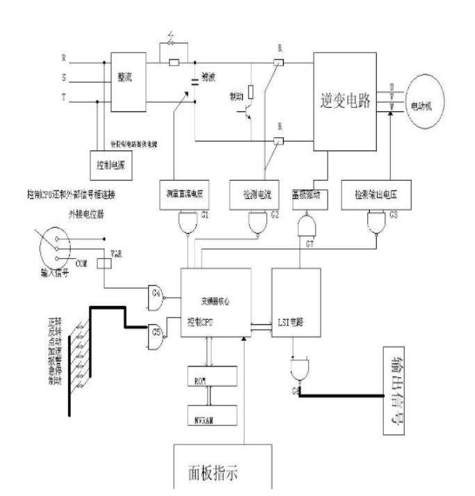
变频器控制原理电路图

变频器控制原理电路图
变频器控制原理图是我们直观了解设备原理的依据,那么变频器控制原理是什么呢?变频器是利用变频技术以及微电子技术来实现设备控制的,一般是通过改变设备的工作电源频率从事完成对于设备的控制,变频器的应用也为人们的生活带来了更多的方便,让工作的进行更加的智能和高度自动化。
变频器是如今经常被用到的重要控制设备,这也让人们对于变频器的应用更加的重视,那么变频器控制原理图在哪儿看呢?查看变频器原理图可以到网上进行搜索,现在已经进入到了网络时代,在线上是可以轻松找到我们需求的,另外大家还可以到当地的供应商进行询问,一般供应商会为大家提供更加准确详细的原理图,以方便自己的设备认知,原理的查看也可以让自己更好的了解变频器工作原理,从而保证设备运转更稳定。
以上是本文关于变频器控制原理图的具体介绍,如今变频器在很多地方都会使用到的,在使用变频器过程中大家也要做好充足准备且严格按照要求操作,以保证设备能够更加安全稳定的运转。




